Specifications

View current Specifications & Interpretations on the DN World Portal here: https://www.dniceboat.org/dn-class-info/dn-ice-yacht-specifications/
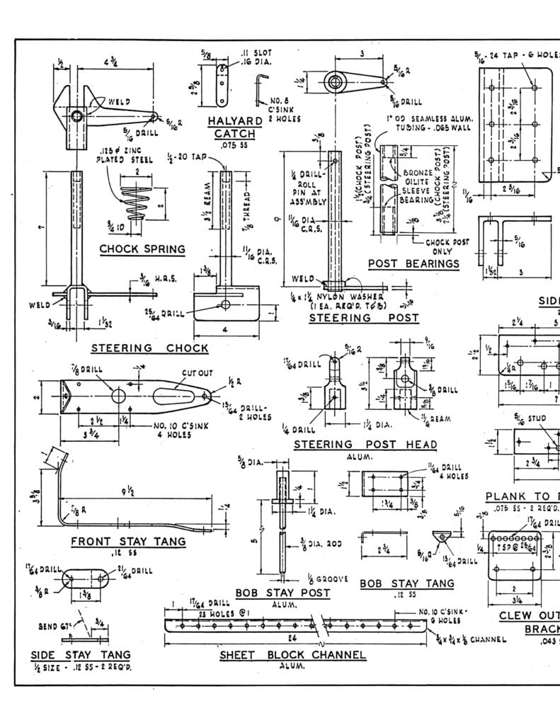
The DN (Detroit News) iceboat
Sail area: 60 sq. feet
Length: 12 feet
Hull width: 21 inches
Mast length: 16 feet
Runner plank length: 8 feet
Number of runners: 3 (1 front steering runner, 2 side runners)
Hull material: wood
Typical weight: 100-150 lbs.
Maximum speed: 60 MPH
Typical performance: 2-4 times wind speed
You can either order a full set of scale plans from the IDNIYRA for $25 or download and print them yourself. Full-sized DN hull templates are available for purchase from Paul Goodwin here.
1. Order plans from the IDNIYRA for $25 *U.S. Residents Only. Canadian residents, please email secretary.idniyraf@gmail.com for information.
These scale plans were first published in 1981 and still provide a competitive DN today. They were designed through a collaboration of many of the top DN builders at the time. The plans show a wood mast, although sailors racing in top competition use a composite mast today.
Order Plans for $25. (U.S. Residents Only)![]()
2. Download and print plans yourself
Standard sheet size is 11″ x 17″, scanned at 300dpi.
You can print them out at any size you like, however when printed at 8-1/2″ x 11″ these are quite hard to read, so if you can’t print at 11″ x 17″ you split the image in half and print out each half at 8-1/2″ x 11″ and tape the two pages together. In order to make this easier, the images are also available pre-split.
Split prints
Scale plans for the DN Iceboat – half sheets printed at 8-12″ x 11″













